作者:曹阳(江苏沿江高速公路有限公司)
摘要:2020年1月高速公路省界收费站撤除实现全国“一张网”运营,在“大路网格局+大网络化运行+营运管理大变革”的形势下,高速公路收费模式悄然发生变化,准自由流以及准自由流向自由流的跨越发展成为收费站未来的发展方向。江苏沿江高速公路有限公司以太仓港疏港高速浮桥北开放式收费站为试点,通过自动车型识别、自动结算、自助缴费、自主监测等先进技术,实现了真正意义上的高速公路无人值守收费站的建设与运营,为高速公路全国“一张网”运营下的收费模式做出了新的尝试。
在取消高速公路省界收费站实现全国“一张网”后的新收费模式下,收费人力成本不降反增,特别是对大流量收费站来说,收费人员更是紧缺,“人从哪里来”已经成为各高速公路经营公司需要面对解决的问题。目前,国内部分省市已经开展入口全车型ETC“自由流”收费、云收费、数字孪生收费以及去岛化的“准自由流”收费等模式的探索研究,取得了一定效果,但无法从根本上解决收费现场“人”的问题。江苏沿江高速公路有限公司以太仓港疏港高速浮桥北开放式收费站为试点,进行高速公路收费站无人值守的研究与探索,为新形势下高速收费模式的创新发展提供了一条新思路。
收费站现状和建设目标
(一)收费站现状
浮桥北收费站为太仓港疏港高速公路(S80)的一处开放式匝道收费站,现有2入2出四条车道,如图1所示,其中出口1和入口2两条车道为进出疏港主线收费站的直行车道,无需领卡/缴费;剩余的1入1出两条车道为进出太仓港港区的专用车道,均需按车型按次缴纳通行费。

图1 浮桥北开放站现场图
作为主要为进出太仓港港区车辆服务的收费站,该站具有流量小、单笔收费金额低、货车多、非现金支付占比高、车辆相对固定以及距离疏港主线收费站较近等特点,为无人值守收费站的打造提供了条件。
(二)建设目标
遵循交通运输部《取消高速公路省界收费站总体技术方案》《江苏省高速公路联网收费暂行技术要求》等规范性文件,秉持“以人为本”的理念,采用智慧赋能的形式,开展收费站收费无人化、管控智慧化、运维管理远程化建设研究,通过无人条件下车辆安全通行与精准缴(收)费、远程特情处置与安全管控、设备状态监测及保障系统稳定运行等关键技术,“保人安全、使人舒畅、为人服务”,将浮桥北开放式收费站打造成真正意义上的无人值守收费站。
技术路线及方案
(一)需求分析
需求分析如下表所示。

需求分析表
(二)建设方案
本方案为无人值守E/MTC混合车道收费模式,即在原有收费系统架构的基础上,运用 ETC+移动支付+边缘计算等设备,通过云计算、物联网、大数据、AI人工智能等技术,结合收费车道设施设备的技术创新和合理布局,实现自动车型车牌识别、自动计费、自助缴费、自选打票、自动抬杆,系统设备自主监测、自动报警,特情远程处置等功能,从而实现收费站的无人值守。
无人值守收费站主要由无人值守安全管理系统、自助缴费系统、特情处置系统及辅助管理系统等组成。自助缴费车道如图2所示。

图2 自助缴费车道示意图
1、收费站无人值守安全管理
(1)交管措施
在收费车道入口均设置一套远程电控自动栏杆和门架式LED屏,用于车道封闭的远程交通管制和提醒。当因特情需要对车道进行封闭时,由调度分中心远程控制,无需派人到现场进行车道封闭操作。
(2)场区监管
在收费站设置一套含检测功能的视频监控管理系统,包括广场球形摄像机、车道监控摄像机、视频检测摄像机等。
①广场球形事件检测摄像机
主要用于监测收费站内、外广场情况,并对广场出现的人员、违规停车等进行报警;检测功能包括行人检测,收费广场应急车道违停、前端事件检测等,实现异常事件的及时发现,消除不安全因素。
②车道检测摄像机
即在各车道的收费大棚上安装一套含检测功能的双枪一球摄像机,枪机用于车道监控,球机用于车辆自动跟踪。当发现车道内有车辆长时间停留等异常状况,系统自动闪光报警,并提醒远程值机人员及时介入,通过视频语音提示或公共广播系统帮助司乘完成自助缴费或尽快驶离车道等。
(3)公共广播系统
在收费站入口1、出口2车道前置LED显示屏门架上设置有IP功放系统,用于对车辆违停、行人违规上高速及交通管制时,及时远程提醒和播报。
(4)系统备份
在浮桥北收费站,将现有收费亭内的车道系统保留,作为收费系统的冗余。在自助缴费系统出现故障无法启用时,现场特情处置人员可开启备用系统进行人工收费。
2、自助缴费车道系统
自助缴费车道系统主要由高清车牌图像识别设备、车辆分型器、车道控制器、RSU、自助缴费机、费额显示器、自动栏杆机、车道摄像机等组成,通过对车道设施设备的科学设置、标志标线的合理布设和诱导,方便司乘人员完成自助缴费,提高车辆通行效率。
(1)车型/车牌识别系统
精准的车型、车牌是收费系统准确计费的前提,也是实现无人值守自助缴费系统需要解决的首要问题。
本系统由两套识别设备组成,分别为前置激光车型车牌识别器和岛中视频车型车牌识别器,两套设备均包含车牌自动识别及车型自动分类功能,如图3、4所示。通过激光车辆分型器、视频车型识别器和AI对比验证自动确认车牌/车型。

图3 激光车型车牌识别器示意图

图4 视频车型车牌识别器示意图
当系统程序判断车牌/车型一致时,则按正常收费流程运行下去;若不一致时,系统将自动发出报警,并将车牌、车型、车头、车尾、车身图片等车辆特征信息以及单车激光点阵云图发送给特情处置终端,由人工远程判别并最终修正和确认,以确保车型车牌的精准。目前,系统车型车牌的识别率超过99%,达到了预期目标。
同时,系统预留了云车牌/云车型的数据接口,为下一步通过大数据、AI验证,提高车牌/车型识别率及业务拓展打下基础。
(2)自助缴费机
自助缴费机如图5所示,是自助缴费车道系统中最重要的设备之一,它不仅协助驾乘人员完成自助缴费、票据打印、特情求助等功能,更是无人值守自助缴费的控制中枢。该设备内置有车道控制机、读卡器、扫码枪、打印机、显示器、对讲机、扬声器、摄像机、报警器及网络安全设备等。

图5 自助缴费机示意图
①自助缴费机设置为上下两个功能完成相同的交易区域两部分,主要是方便大小型车辆司乘人员的操作。在机器右侧设置有操作说明,便于首次接触的司机快速了解自助缴费操作流程;而在ETC刷卡区的下方设有“求助”按钮,当司机遇到问题时,按下按钮可远程与调度中心的工作人员进行视频对话。
②电子支付支持微信、支付宝等支付方式,发票可按需打印,按下“票据打印”按钮即可打印发票;若打印后发票无人取走,机器则会自动回收弃票。
③自助缴费机设有语音提示和指示灯,可引导司机进行自助缴费操作和求助等;当车辆通过时,可控制车道摄像机进行图像的自动抓拍和保存,并通过前后线圈信号实现智能判断,做到一车一缴费、一车一落杆;设备具有信息显示功能,能够自动显示车辆特征、收费金额以及设备运行状态、故障报警等信息;当自助缴费机及车道设备有异常情况时,能够自动发出声光报警,并在LED屏显示故障内容,方便现场查看及故障处置;当按下“救助”按钮可进行视频通话时,在LED屏上自动显示双方的视频图像;车辆闯关或倒车时,系统会发出声光报警等。
3、特情远程处置系统
鉴于无人值守在收(缴)费交易过程中的不确定性,为确保系统正常运行,本项目开发一套特情处置系统,对ETC交易、自助缴费过程中出现的特情进行远程报警和处置。当车辆通过车道出现状况时,可以通过特情处置系统,根据相应的应急方案进行解决,加快车辆特情处理速度,保障无人值守收费站的正常运行。特情主要包含车型判别错误、现金支付、移动支付失败、设施设备故障和绿优检验等。
(1)车型判别错误
车型判别错误时,驾乘人员按“求助”按键,特情处置人员远程核实车型后,通过特情处置系统对车辆特征进行远程修正。
(2)现金支付或移动支付缴费不成功
出现移动支付缴费不成功或进行现金支付时,驾乘人员按“求助”按钮后,特情人员到达现场,转成人工远程处理,收取现金后,自助打票,栏杆机抬杆,完成现金流程。
(3)设备故障
设备故障时,特情人员进行现场处理,可利用收费亭内的备用系统进行收费操作,也可用无线手持收费终端进行收费。
为确保无人值守收费站断电或设备故障无法进行正常收费时的应急使用,在相邻疏港主线收费站配备有无线手持收费终端。
(4)绿优车辆
本站绿优车较少,如绿优需要人工查验,驾乘人员报特情后,由主线站人员进行操作。绿优车已经预约的转人工处理(后台软件支持人工处理);未预约的直接扣款,驾乘人员按求助信号后进行人工查验,后台填退款申请。
本特情处置系统设置于苏州调度指挥分中心,由调度人员负责特情处置操作。同时,在相邻的疏港主线收费站24小时开启的入口收费亭内也配备有特情处置监控终端,可实时远程监控,并在系统授权的情况下对特情进行处理,实现相邻收费站人员的兼管。
4、辅助系统
包括网络安全、闭路电视监听、稽核管理、供配电、大棚照明、设备监视监测等,利用原有的系统接入,实施远程监管。而新增加设施设备也接入到已有的系统设备状态运行监测预警平台上,进行24小时工作状态监测。
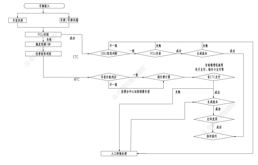
(三)车道处置流程
本系统车道处置流程是在满足《江苏省取消高速公路省界收费站总体技术方案》的前提下,进行了无人化操作的创新,即车辆驶入无人值守收费车道后,系统自动对车辆特征(包括车型、车牌等)进行自动识别,及时将信息传递给计费模块完成费额计算,发送至车道费显和自助缴费机LED屏显示,如图6所示。对于ETC车辆用户,无需停车,车道ETC系统自动完成缴扣,抬杆放行;对于非ETC用户或ETC交易失败的用户,系统自动语音提示,驾乘人员通过自助缴费机,选择刷卡、扫码等方式完成交易后,系统抬杆放行。

图6 车道处置流程示意图
若司乘人员对费额有异议或缴费不成功,可按下自助缴费机上的“救助”按钮进行远程音视频通话,系统将自动或远程手工转入人工特情处理流程,由调度分中心或主线收费亭工作人员远程进行数据的审核、修正、答疑以及协助驾乘人员完成支付。
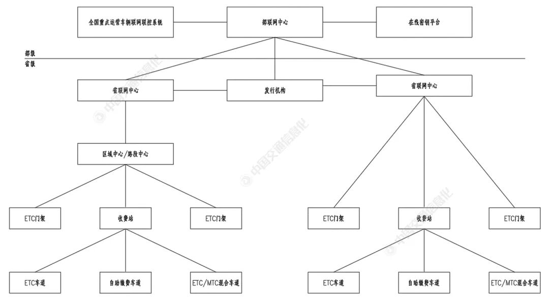
(四)收费系统总体架构
高速公路无人值守自助缴费收费站收费系统架构如图7所示。

图7 收费系统总体架构示意图
实施与应用效果
目前,浮桥北无人值守自助缴费收费站已投入运行,经过一段时间的磨合与调整,系统已处于稳定运行工作状态,成效显著。虽然本方案已经在其他路公司收费站得到推广运用,但在现有收费管理制度下和条件下,还存在一定的局限性。
(一)优势
经济效益显著。浮桥北收费站无人值守的实现,不但大大降低了人力成本、管理成本和耗费率,而且释放出的收费人员直接充实到大流量的收费站中,缓解了“一张网”后大流量收费站人员紧张问题,为“人从哪来”的难题提供了新思路。
社会效益明显。无人值守收费站集无人化、智能化、人性化为一体,不仅赋能无人值守,实现降本增效,同时也让司乘人员在甄善的服务中获得良好体验;收费站无人值守也从根本上消除了收费人员穿越收费道口的危险性和不安全因素,提高了车辆通行效率和管理效能。
(二)局限
本方案适用于流量相对较小的收费站,暂无法推广运用到所有收费站,特别是流量大、特情多、现金支付比重高的收费站,因现场查验以及缴收款、找零容易引发设备故障,从而降低系统的工作效率和管理效能;部分特种车辆,特别是初次进入路网的特种车辆,系统无法做到车辆特征的准确识别,必须通过云联网大数据进行校验。
结束语
浮桥北无人值守自助缴费收费站成功开通运行,是在取消高速公路省界收费站实现全国“一张网”运营新形势下的一次有益尝试,更是对“准自由流”收费的积极探索和补充。
未来将进一步分析解决实际运营中遇到的问题,积极探索“准自由流”模式下的应用场景,配合收费站少人及无人化管理趋势,优化完善系统功能和现场特情处置机制,为未来“自由流”收费模式提供案例和储备,推动高速公路经营管理向着高质量发展方向迈进。